To the top of the document
Cruze
   
GMDE Start Page Load static TOC Load dynamic TOC Help?

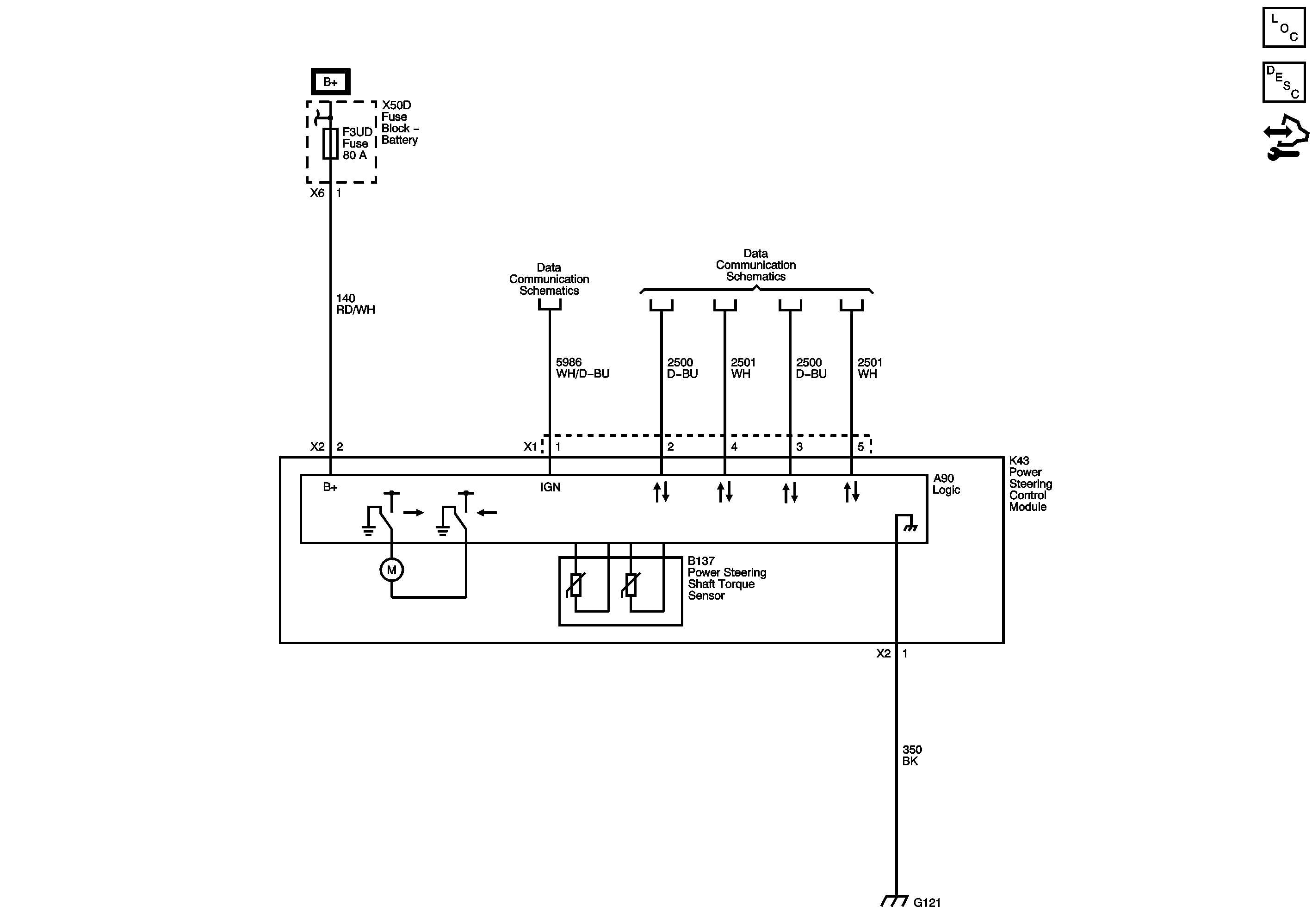
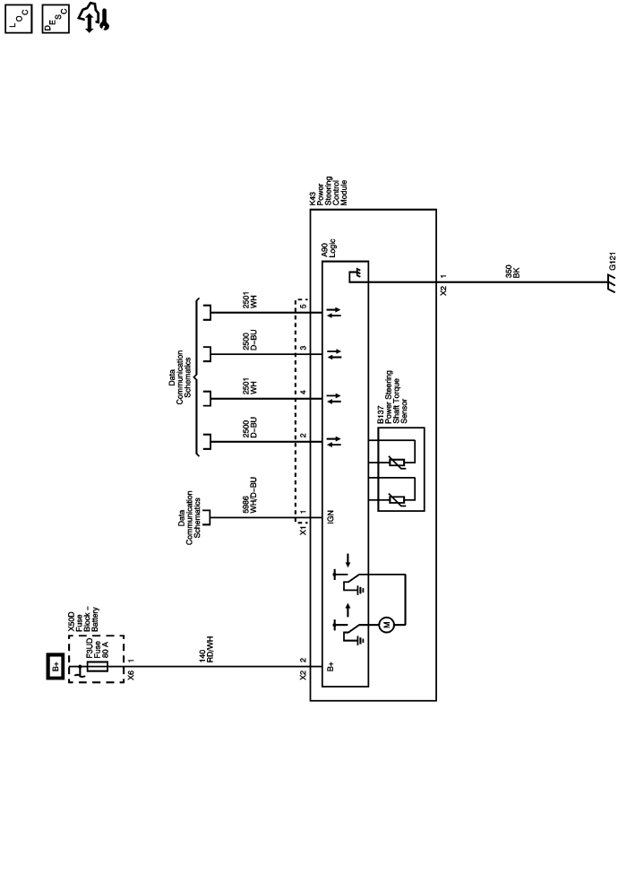
Power Steering Schematics

NJ1



            |                         |            
2443814EN.png

Display graphic

Master Electrical Component List

Variable Effort Steering System Description and Operation

Control Module References

F3DA, F3UD, F6UD, F8DA, F9DA, F10DA, F11DA, and F16DA Fuses

Enable Serial Data

High Speed GMLAN

G120, G121, G122, G201, and G204

   


© Copyright Chevrolet. All rights reserved