To the top of the document
Cruze
   
GMDE Start Page Load static TOC Load dynamic TOC Help?

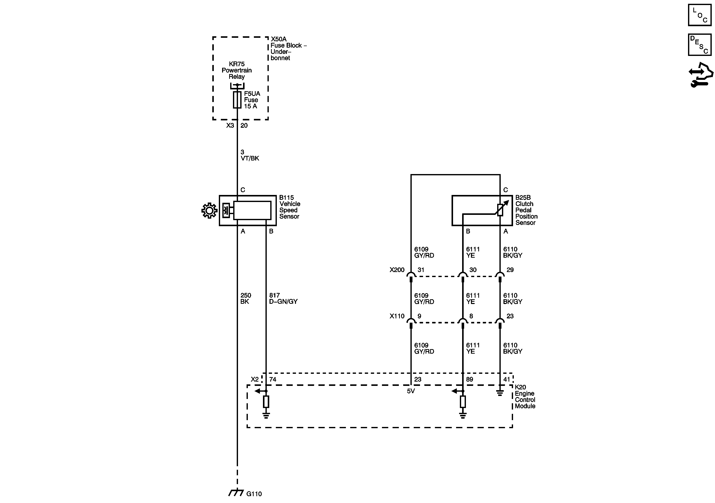
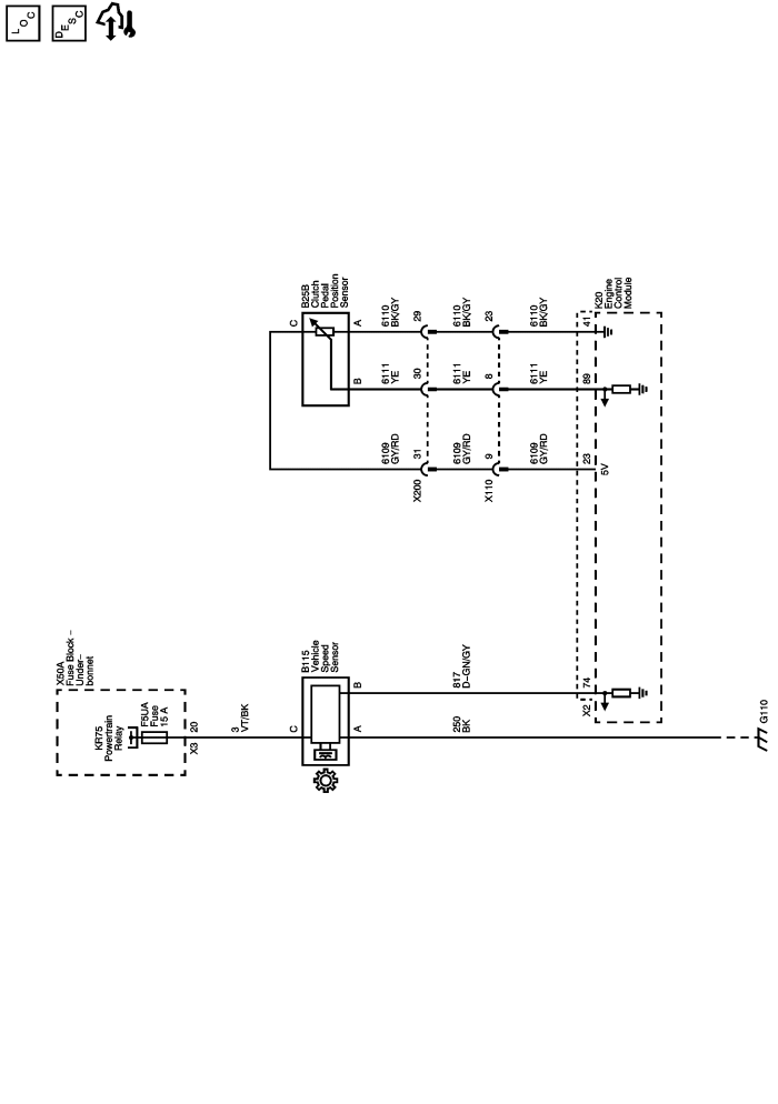
Manual Transmission Schematics

MFV



            |                         |            
2443836EN.png

Display graphic

Master Electrical Component List

Transmission System Description and Operation

Control Module References

Power, Ground, Serial Data and MIL

F5UA, F13UA, F53UA, and F65UA Fuses

G106 and G110 (LLW)

   


© Copyright Chevrolet. All rights reserved