To the top of the document
Cruze
   
GMDE Start Page Load static TOC Load dynamic TOC Help?

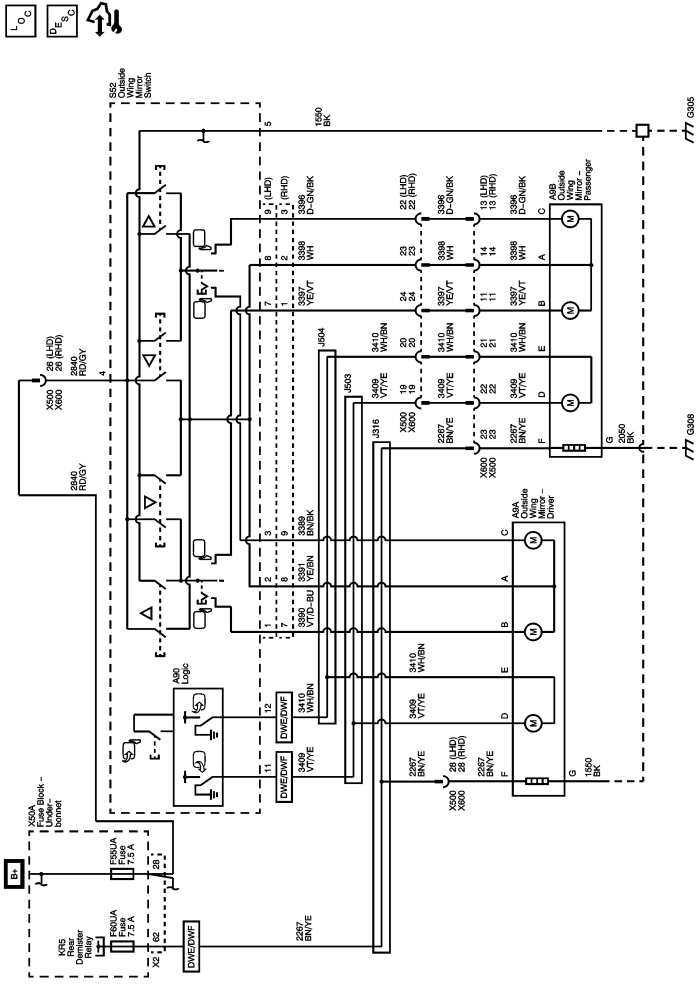
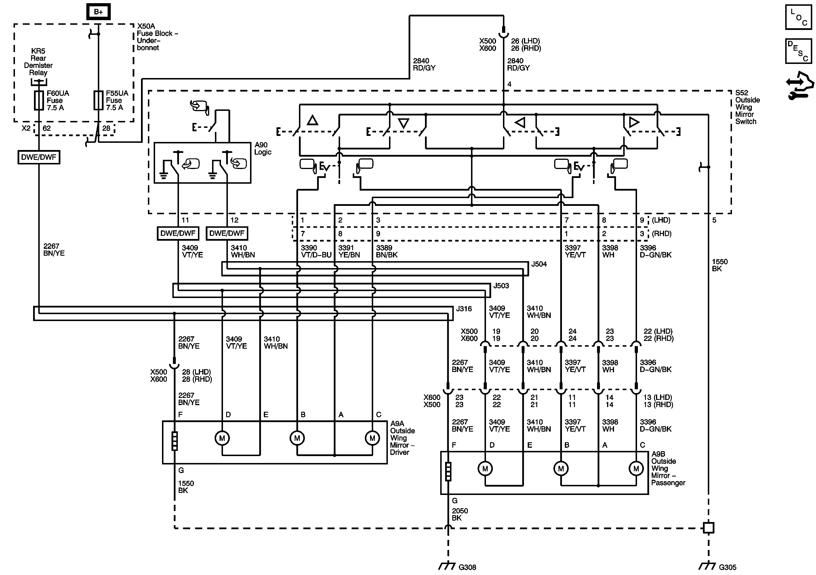
Outside Rearview Mirror Schematics

Outside Rearview Mirror



            |                         |            
2443449EN.png

Display graphic

Master Electrical Component List

Outside Mirror Description and Operation

Control Module References

Defogger Schematics

F28UA, F37UA, F38UA, F51UA, F56UA, and F60UA Fuses

F1UA, F26UA, F30UA, F33UA, F55UA, F64UA, and F67UA Fuses

G307 and G308

G204 and G305

   


© Copyright Chevrolet. All rights reserved