To the top of the document
Cruze
   
GMDE Start Page Load static TOC Load dynamic TOC Help?

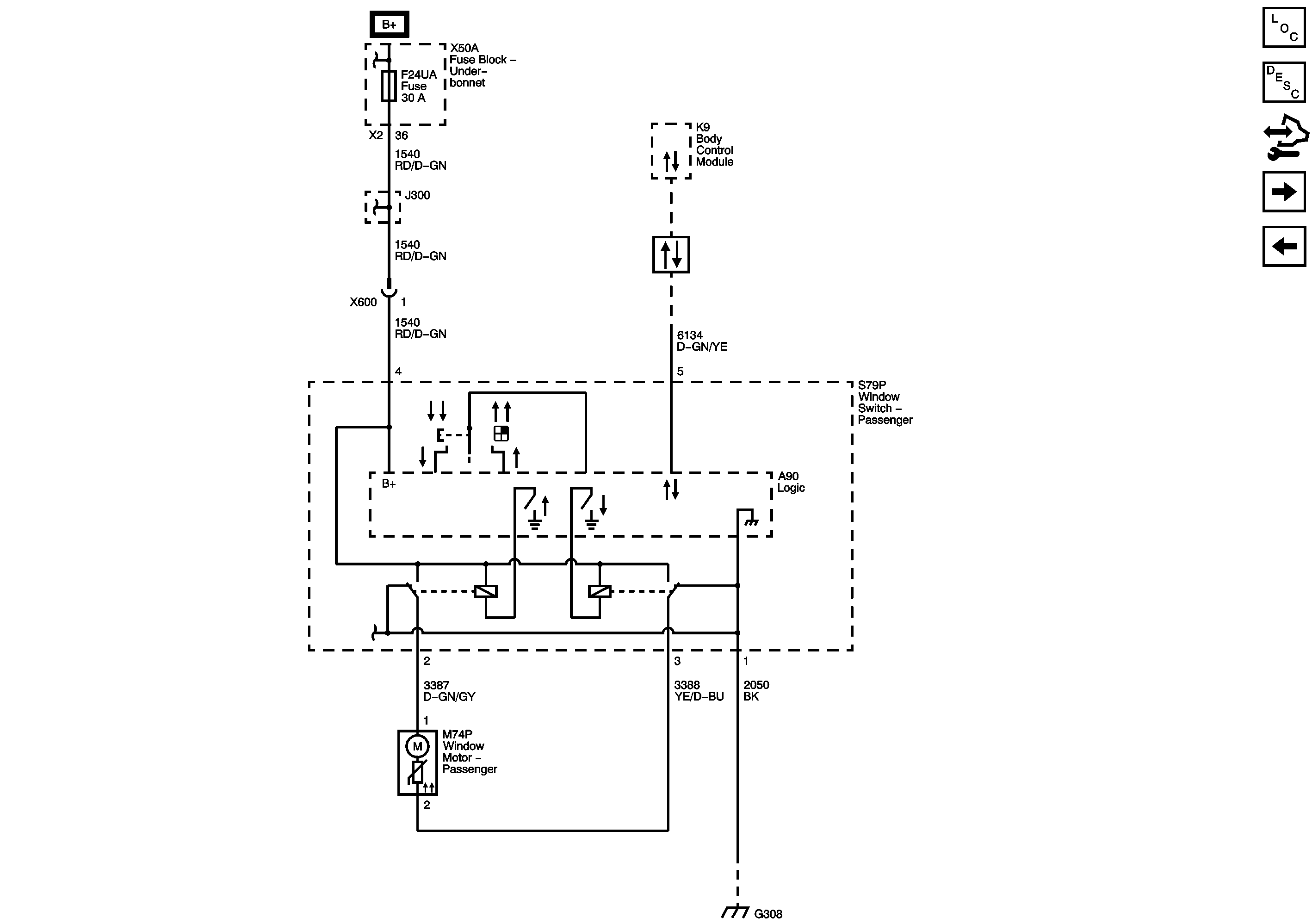
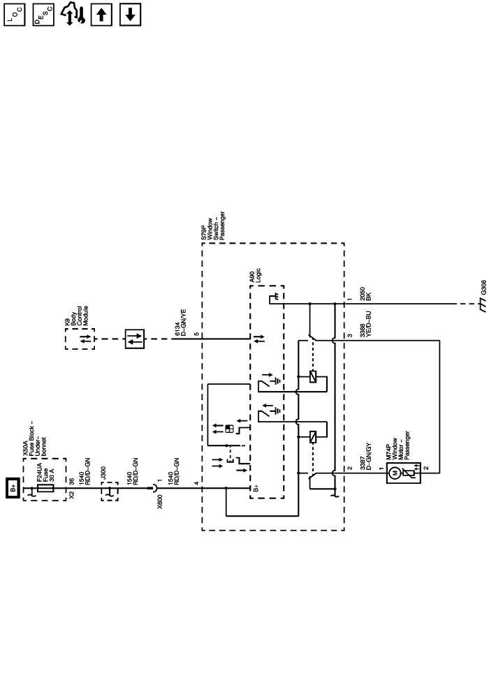
Passenger Door (AED)



            |                         |            
2443417EN.png

Display graphic

Master Electrical Component List

Power Windows Description and Operation

Control Module References

Rear Doors (AEQ)

Driver Door (AEC)

F5UB, F6UB, F24UA, F45UA, and F48UA Fuses

Data Communication Schematics

G307 and G308

   


© Copyright Chevrolet. All rights reserved