To the top of the document
Cruze
   
GMDE Start Page Load static TOC Load dynamic TOC Help?

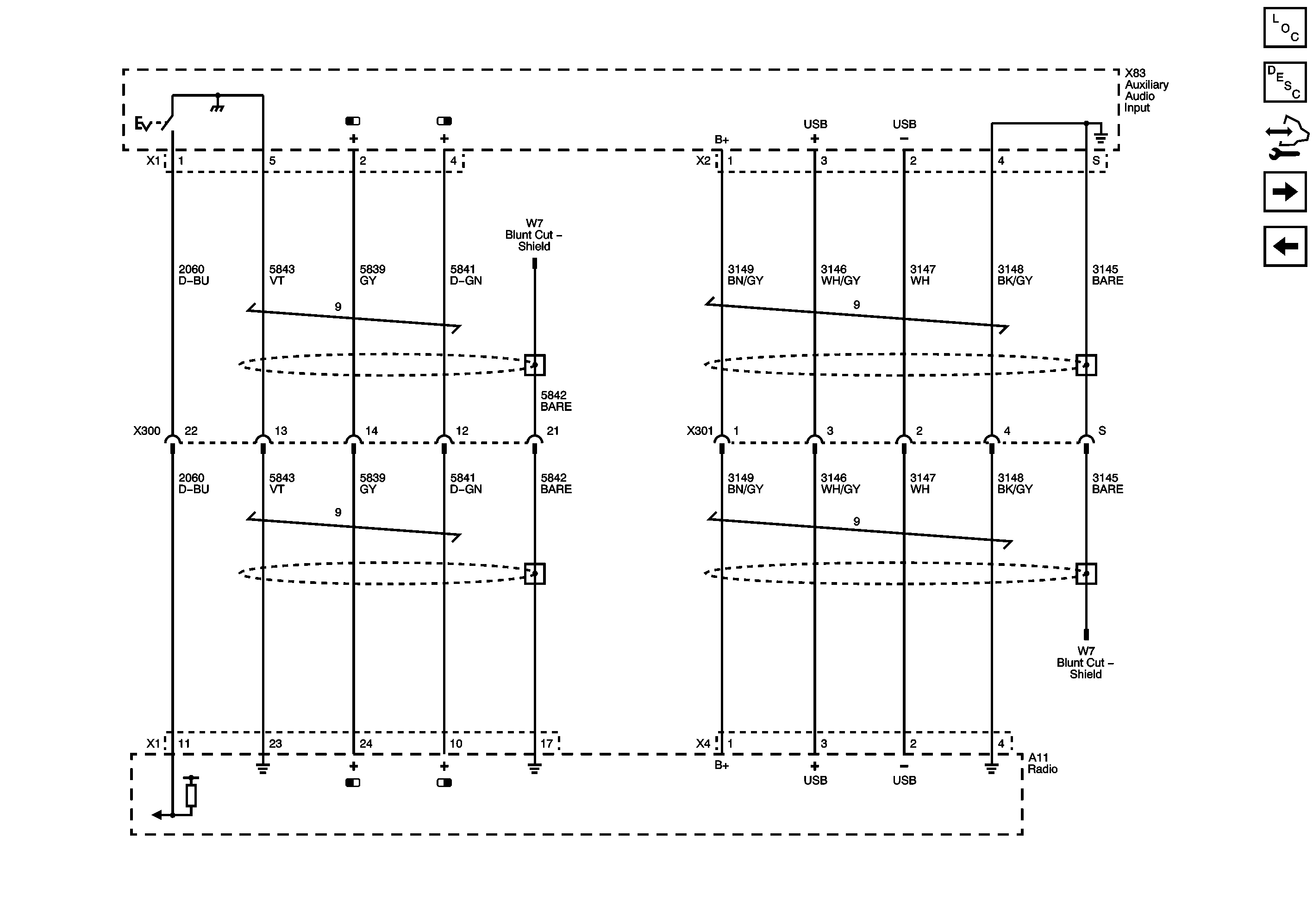
Audio Input (without KTA)



            |                         |            
2443515EN.png

Display graphic

Master Electrical Component List

Radio/Audio System Description and Operation

Control Module References

Multimedia Player Interface (KTA)

Navigation System (UXW)

Master Electrical Schematic Icons

   


© Copyright Chevrolet. All rights reserved