To the top of the document
Cruze
   
GMDE Start Page Load static TOC Load dynamic TOC Help?

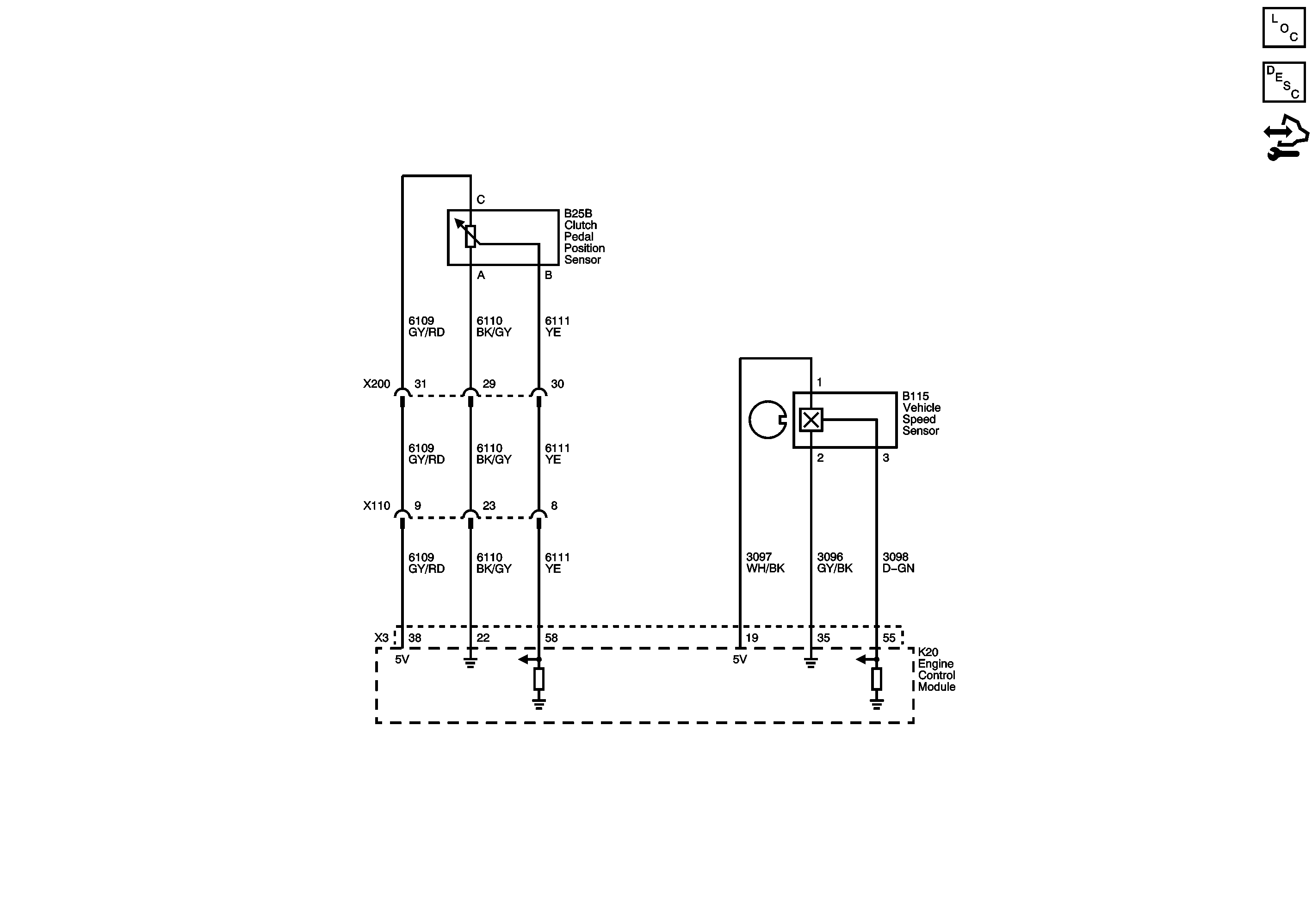
Manual Transmission Schematics

MZ4



            |                         |            
2489704EN.png

Display graphic

   


© Copyright Chevrolet. All rights reserved